Admin
 
 
Logo DIPLOX
Baterías para smartphones que durarán semanas.
Volver Por muyinteresante
  
Martes, 03/01/2012
Baterías para smartphones que durarán semanas.
Comprarse un teléfono inteligente hoy en día supone viajar con el cargador allí donde vas,pues las baterías rara vez duran más de un día.

Por eso las empresas tecnológicas están desarrollando nuevos acumuladores que mejoren la capacidad y el uso de los dispositivos móviles.

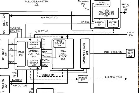
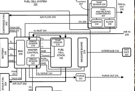
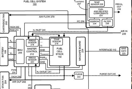
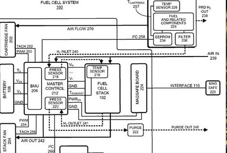
Apple, por ejemplo, acaba de patentar un prototipo de baterías a base de células combustibles de hidrógeno.

Según explican en la propia patente ¨estas baterías pueden alcanzar altas densidades gravimétricas y volumétrias de energía, lo cual puede, potencialmente, permitir funcionar durante días o incluso semanas a los dispositivos electrónicos móviles sin necesidad de ser recargados¨.
La base de este invento no es nueva, se trata de la tecnología de pila de hidrógeno. Este sistema permitiría alimentar a los gadgets portátiles a través del hidrógeno y el oxígeno que se convertiría en agua y energía eléctrica. Además, al no necesitar de energía eléctrica para su recarga directa no perjudicarían al medio ambiente y serían más sostenibles. Igualmente, al ser más pequeñas y ligeras permitirían que los dispositivos que las portasen también lo fueran.

Como ha informado The Telegraph, Apple habría destacado también en el propio documento de patente la dependencia de los combustibles fósiles por parte del gobierno americano, lo que habría aumentado ¨el deseo de parte de los consumidores de promocionar y usar fuentes de energía renovables¨, como es el caso de estas innovadoras baterías.


Volver Por muyinteresante